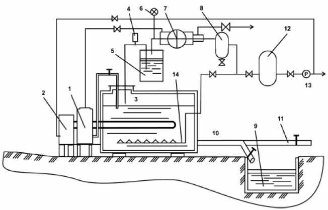
08.01.04. СХЕМА БИОГАЗОВОГО РЕАКТОРА С РУЧНОЙ ЗАГРУЗКОЙ, ПНЕВМАТИЧЕСКИМ ПЕРЕМЕШИВАНИЕМ И ПОДОГРЕВОМ СЫРЬЯ В РЕАКТОРЕ И ПРЯМЫМ СЛИВОМ
Установка предназначена для малых и средних фермерскиххозяйствс возможностью переработки от 0,3 до 1,5 тонн сырья в сутки. Объемы реакторов - от 5 до 25 м3.
Загрузка и перемешиваниесырья механизированы и производятся с помощью пневматической системы. Подогрев сырья вреакторе биогазовой установки производится с помощью теплообменника с водонагревательным котлом, работающим на биогазе. Трубопровод выгрузки сырья имеет разветвление для сбора биоудобрений в хранилище и для загрузки в транспортные средства для вывоза на поле.
Устройство этой биогазовой установки предусматривает ручную подготовку и пневматическую загрузку сырья в реактор, часть вырабатываемого биогаза используется для подогрева сырья в реакторе. Перемешивание производится биогазом.
Отбор биогаза производится автоматически. Биогаз хранится в газгольдере. Установка может работать в любом температурном режиме сбраживания сырья.

Схема фермерской биогазовой установки с газгольдером, ручной подготовкой и пневматической загрузкой и перемешиванием сырья, с подогревом сырья в реакторе
1. бункер загрузки сырья; 2. водонагревательный котел; 3. реактор; 4. предохранительный клапан; 5. водяной затвор; 6. манометр электроконтактный; 7. компрессор; 8. ресивер; 9. хранилище для биоудобрений; 10. выгрузка сырья; 11. отвод трубы для загрузки в транспорт; 12. газгольдер; 13. редуктор газовый; 14. перемешивающее устройство